
Who's responsible for driving condensing boiler efficiency?
Read MoreWho's responsible for driving condensing boiler efficiency?
Read MoreMethods of hydraulic separation for heating systems
Read MoreThe whats, hows and whys of NOx emissions in commercial boilers
Read MorePrimary circuit or boiler shunt pumps in commercial heating
Read MoreSealed central heating systems and open vented heating systems
Read MoreChanging atmospheric boilers to condensing boilers
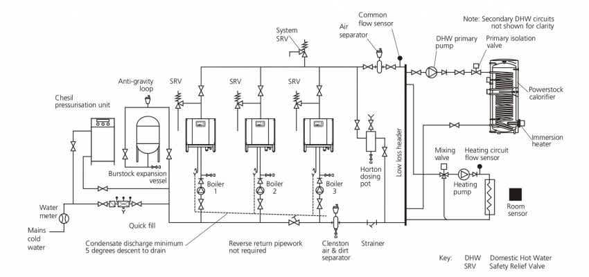
Read MoreWhat is a low loss header? And when to use one.
Read MoreThe evolution of cast iron boilers
Read MoreTemporary and mobile boiler plant rooms
Read MoreWhole life cost analysis & commercial boiler payback
Read MoreMultiple boiler controls & efficient boiler systems
Read MoreWhat makes our cast iron boiler ErP compliant?
Read More





